Konstruksi Generator Sinkron 3 Fasa
Belitan Satu Lapis Generator Sinkron Tiga Fasa. Oleh karena itu kumparan motor sinkron ini juga dapat dibuat dalam bentuk hubunga bintang Y dan delta seperti halnya pada alternator 3fasa.

Prinsip Kerja Generator Sinkron Alternator Blog Teknisi
Generator sinkron 3 fasa dengan penggerak diesel Daya.

Konstruksi generator sinkron 3 fasa. Generator adalah sumber energi listrik dalam sistem tenaga listrik. 32 Konstruksi Motor Sinkron 3 Fasa dengan 12 Stator dan 4. Keuntungan dari motor sinkron ialah lebih kuat dan konstan ketika beban bertambah.
Pada dasarnya kontruksi dari generator sinkron adalah sama dengan kontruksi motor sinkron yaitu terdiri dari strator dan rotor. Konstruksi Generator Sinkron Secara garis besar generator sinkron terdiri dari stator rotor dan celah udara. Bentuk gambaran sederhana konstruksi generator sinkron diperlihatkan.
Gambar 1 akan memperlihatkan prinsip kerja dari sebuah generator AC dengan dua kutub dan. ANALISIS PERBANDINGAN GENERATOR SINKRON TIGA FASA DAYA KECIL DENGAN EKSITASI SENDIRI DAN EKSITASI TERPISAH Ahmad Ramadhan Mahasiswa Program Studi Teknik Elektro Unismuh Makassar ramadhanahmad15yahoocoid ABSTRAK Analisis Perbandingan Generator Sinkron Tiga Fasa Daya Kecil Dengan Eksitasi Sendiri dan Eksitasi Terpisah. Pada dasarnya konstruksi dari generator sinkron adalah sama dengan konstruksi motor sinkron dan secara umum biasa disebut mesin sinkron.
Analisis Pengaturan Tegangan Generator Sinkron Tiga Fasa Hubungan Bintang Akibat Pembebanan Tidak Seimbang 171 Generator sinkron bekerja dengan mengubah energi mekanis yang dihasilkan pada poros turbin menjadi energi listrik tiga fasa. Alternator yang berfungsi mengubah tenaga mekanik menjadi daya listrik. Setelah kita membahas di sini mengenai konstruksi dari suatu generator sinkron maka artikel kali ini akan membahas mengenai prinsip kerja dari suatu generator sinkron.
Generator sinkron dapat berupa generator sinkron tiga fasa atau generator sinkron AC satu fasa tergantung dari kebutuhan. Prinsip Kerja Generator Sinkron 3 Fase. Oleh karena itu kumparan motor sinkron ini juga dapat dibuat dalam bentuk hubunga bintang Y dan delta seperti halnya pada alternator 3-fasa.
Sudut mekanis antara kutub utara dan kutub selatan adalah. 380 V fasa ke fasa 220 V fasa ke netral Frekwensi. Belitan Satu Lapis Generator Sinkron Tiga Fasa.
Atau bisa juga secara langsung yaitu. Konstruksi Motor Listrik 3 Fasa Motor induksi tiga fasa memiliki dua komponen dasar yaitu stator dan rotor bagian rotor dipisahkan dengan bagian stator oleh celah udara yang sempit air gap dengan jarak antara 04 mm sampai 4 mm. η efisiensi motor sinkron 222 Motor sinkron 3-fasa Konstruksi motor sinkron 3-fasa sama dengan konstruksi generator sinkron 3-fasa alternator 3-fasa.
Generator Arus Bolak Balik. Konstruksi Generator Sinkron Pada dasarnya konstruksi dari generator sinkron adalah sama dengan konstruksi motor sinkron dan secara umum biasa disebut mesin sinkron seperti telah dibahas di siniAda dua struktur kumparan pada mesin sinkron yang merupakan dasar kerja dari mesin tersebut yaitu kumparan yang mengalirkan penguatan DC. Konstruksi umum dari suatu generator sinkron adalah rotor atau bagian yang.
Diagram Generator AC Satu Phasa Dua Kutub. Ini menunjukkan 180 derajat listrik. Generator sinkron adalah generator arus bolak-balik dan sering disebut.
Seperti telah dijelaskan pada kulaih sebelumnya sebelumnya di sini dan di sini bahwa kecepatan rotor dan frekuensi dari tegangan yang dibangkitkan oleh suatu generator sinkron berbanding secara langsung. Atau bisa juga secara langsung yaitu. Efisiensi motor sinkron 222 Motor sinkron 3-fasa Konstruksi motor sinkron 3-fasa sama dengan konstruksi generator sinkron 3fasa alternator 3-fasa.
Ini menunjukkan 180 derajat listrik. Generator sinkron dapat berupa generator sinkron 3 fasa atau kebutuhannya. Berapa sudut mekanis ditunjukkan dengan 180 derajat listrik.
Gambar 1 menunjukan bentuk generator arus bolak balik 1 dan 3 fasa. BAB I GENERATOR SINKRON ALTERNATOR 11 Pendahuluan Generator sinkron sering disebut alternator adalah mesin listrik yang digunakan untuk mengubah energi mekanik gerak menjadi energi listrik dengan perantara induksi medan magnet. Pada makalah ini.
Stator adalah bagian. Untuk mengetahui mekanisme kerja dan performance generator sinkron harus diketahui konstruksi komponen utama dan pendukung serta prinsip kerja dari generatorKonstruksi. Perubahan energi ini terjadi karena adanya pergerakan relatif antara medan magnet dengan kumparan generator.
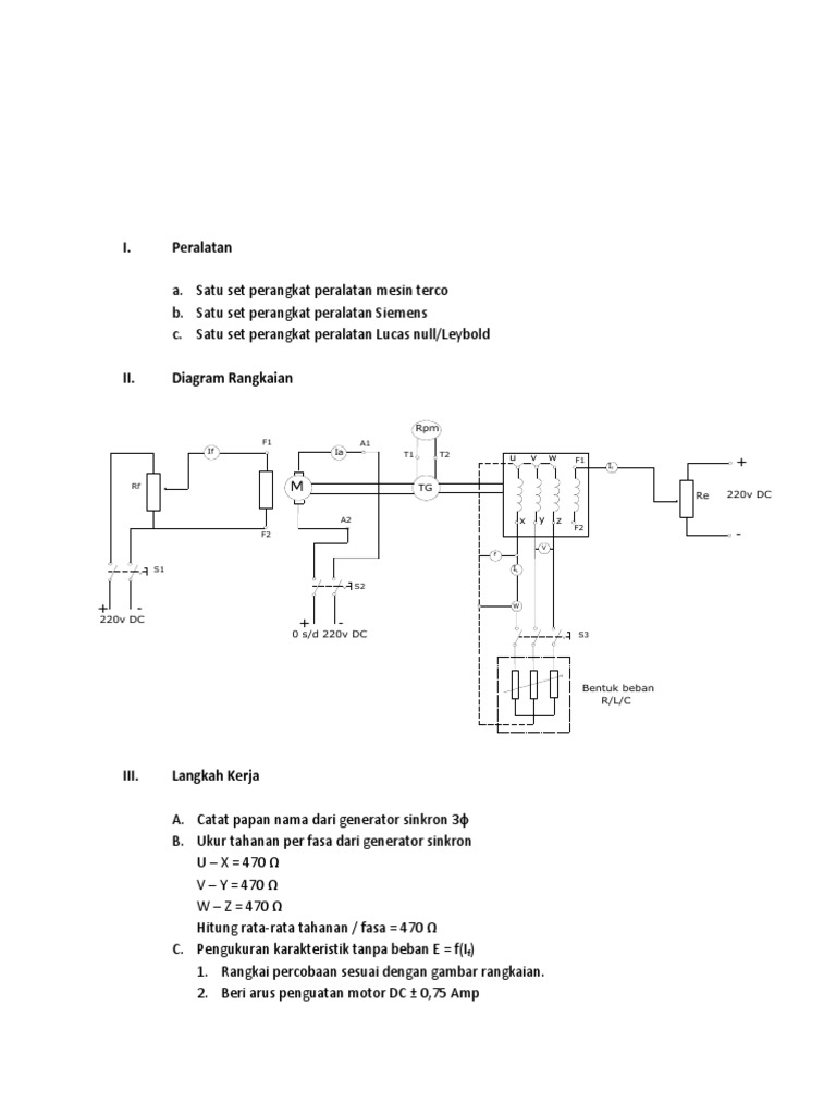
Generator sinkron dapat berupa generator sinkron tiga fasa atau generator sinkron AC satu fasa tergantung dari kebutuhan. Aplikasi sederhana motor sinkron berupa generator pompa sentrifugal motor pada kompresor motor pada jam dll. Yang akan menjadi kerangka bahasan kali ini adalah pengoperasian generator sinkron dalam kondisi berbeban tanpa beban menentukan reaktansi dan resistansi dengan melakukan percobaan tanpa beban.
15 kW Tegangan. Rotor generator diputar oleh prime mover menghasilkan medan magnet berputar pada mesin. Konstruksi Generator Sinkron Pada dasarnya konstruksi dari generator sinkron adalah sama dengan konstruksi motor sinkron dan secara umum biasa disebut mesin sinkron seperti telah dibahas di siniAda dua struktur kumparan pada mesin sinkron yang merupakan dasar kerja dari mesin tersebut yaitu kumparan yang mengalirkan penguatan DC.
Dalam kursus ini pembahasan dibatasi pada generator arus bolak balik sinkron 3 tiga fasa mengingat bahwa generator merupakan sumber energi listrik maka harus dijaga agar generator sedapat mungkin tidak mengalami gangguan apalagi mengalami kerusakan. Ada dua struktur kumparan pada mesin sinkron yang merupakan dasar kerja dari mesin tersebut yaitu kumparan yang mengalirkan penguatan DC membangkitkan medan magnet biasa disebut sistem eksitasi dan sebuah. Lilitan seperti disebutkan diatas disebut Lilitan terpusat dalam generator sebenarnya terdiri dari banyak lilitan dalam masing-masing fasa yang terdistribusi pada masing-masing alur stator dan disebut Lilitan terdistribusi.
BAB II GENERATOR SINKRON 3 FASA Bab ini menjelaskan teori umum mengenai generator sinkron konstruksi generator sinkron tiga phasa rangkaian ekivalen prinsip kerja diagram fasor reaksi jangkar penentuan parameter generator sinkron. Pada dasarnya konstruksi dari generator sinkron adalah sama dengan konstruksi motor sinkron dan secara umum biasa disebut mesin sinkron. 12 Konstruksi Generator Sinkron Generator ini mempunyai dua komponen utama yaitu stator bagian yang diam dan rotor bagian yang bergerak.
AC 1-fasa atau 3-fasa. Generator Sinkron Generator sinkron disebut juga sebagai alternator dan umumnya merupakan mesin listrik 3 fasa. Sebuah generator Sinkron mempunyai 12 kutub.
Sebuah generator Sinkron mempunyai 12 kutub. Tipe dari motor induksi tiga fasa berdasarkan lilitan pada rotor dibagi menjadi dua macam yaitu rotor belitan. Sudut mekanis antara kutub utara dan kutub selatan adalah.
Prinsip kerja mesin ini adalah berdasarkan prinsip induksi elektromagnit seperti halnya pada transformator tetapi pada alternator ini terdapat komponen. Berapa sudut mekanis ditunjukkan dengan 180 derajat listrik. Pada generator sinkron arus DC diterapkan pada lilitan rotor untuk mengahasilkan medan magnet rotor.
Prinsip Kerja Generator sinkron. Generator sinkron terdiri dari generator arus bolak balik 1 dan 3 fasa.
![]()
Ppt Generator Sinkron Powerpoint Presentation Free Download Id 3653385

Generator Sinkron Sebagian Besar Energi Listrik Yang Dipergunakan
Mesin Sinkron 3 Fasa Rangk Ekuivalen Pdf

Informasi Seputar Generator Sinkron Pengetahuan Listrik

Generator Sinkron Ppt Download
![]()
Bab Ii Generator Sinkron 2 1 Umum 5 Teori Generator Sinkron

Konstruksi Generator Sinkron Alternator Blog Teknisi

Generator Sinkron Generator Sinkron Arus Dc Diterapkan Pada Lilitan Rotor Untuk Mengahasilkan Medan Magnet Rotor Rotor Generator Diputar Oleh Prime Ppt Download

Teknik Tenaga Listrik Ttl Generator Sinkron Alternator Adalah
Teknik Tenaga Listrik Generator Sinkron Pdf Free Download

Posting Komentar untuk "Konstruksi Generator Sinkron 3 Fasa"